SLAS760D May   2011  – November 2015 ADS5263

PRODUCTION DATA.  

  1. Features
  2. Applications
  3. Description
  4. Revision History
  5. Description (continued)
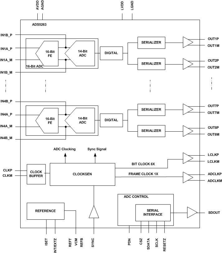
  6. Pin Configuration and Functions
  7. Specifications
    1. 7.1  Absolute Maximum Ratings
    2. 7.2  ESD Ratings
    3. 7.3  Recommended Operating Conditions
    4. 7.4  Thermal Information
    5. 7.5  Electrical Characteristics, Dynamic Performance - 16-Bit ADC
    6. 7.6  Electrical Characteristics, General - 16-Bit ADC Mode
    7. 7.7  Electrical Characteristics, Dynamic Performance - 14-Bit ADC
    8. 7.8  Digital Characteristics
    9. 7.9  Timing Requirements
    10. 7.10 LVDS Timing at Lower Sampling Frequencies - 2 Wire, 8× Serialization
    11. 7.11 LVDS Timing for 1 Wire 16× Serialization
    12. 7.12 LVDS Timing for 2 Wire, 7× Serialization
    13. 7.13 LVDS Timing for 1 Wire, 14× Serialization
    14. 7.14 Serial Interface Timing Requirements
    15. 7.15 Reset Switching Characteristics
    16. 7.16 Typical Characteristics
      1. 7.16.1 Typical Characteristic - 16-Bit ADC Mode
      2. 7.16.2 Typical Characteristic - 14-Bit ADC Mode
      3. 7.16.3 Typical Characteristics - Common Plots
  8. Detailed Description
    1. 8.1 Overview
    2. 8.2 Functional Block Diagram
    3. 8.3 Feature Description
      1. 8.3.1 Digital Processing Blocks
      2. 8.3.2 Digital Gain
      3. 8.3.3 Digital Filter
      4. 8.3.4 Custom Filter Coefficients
        1. 8.3.4.1 Custom Filter Without Decimation
      5. 8.3.5 Digital Averaging
      6. 8.3.6 Performance with Digital Processing Blocks
        1. 8.3.6.1 18-Bit Data Output with Digital Processing
      7. 8.3.7 Flexible Mapping o Channel Data to LVDS Outputs
      8. 8.3.8 Output LVDS Interface
      9. 8.3.9 Programmable LCLK Phase
    4. 8.4 Device Functional Modes
      1. 8.4.1 Device Configuration
      2. 8.4.2 Serial Register Readout
    5. 8.5 Programming
      1. 8.5.1 Serial Interface
      2. 8.5.2 Register Initialization
    6. 8.6 Register Maps
      1. 8.6.1 Default State After Reset
      2. 8.6.2 Description of Serial Registers
  9. Application and Implementation
    1. 9.1 Application Information
      1. 9.1.1 Analog Input
        1. 9.1.1.1 Drive Circuit Requirements
      2. 9.1.2 Large and Small Signal Input Bandwidth
      3. 9.1.3 Clamp Function For CCD Signals
        1. 9.1.3.1 Differential Input Drive
        2. 9.1.3.2 Clamp Operation
        3. 9.1.3.3 Synchronization to External CCD Timing
      4. 9.1.4 Low-Frequency Noise Suppression
      5. 9.1.5 External Reference Mode
    2. 9.2 Typical Applications
      1. 9.2.1 Driving Circuit Design: Low Input Frequencies (< 50 MHz)
        1. 9.2.1.1 Design Requirements
        2. 9.2.1.2 Detailed Design Procedure
        3. 9.2.1.3 Application Curve
      2. 9.2.2 Driving Circuit Design: Input Frequencies > 50 MHz
        1. 9.2.2.1 Design Requirements
        2. 9.2.2.2 Detailed Design Procedure
        3. 9.2.2.3 Application Curve
  10. 10Power Supply Recommendations
  11. 11Layout
    1. 11.1 Layout Guidelines
    2. 11.2 Layout Example
  12. 12Device and Documentation Support
    1. 12.1 Device Support
      1. 12.1.1 Definition of Specifications
    2. 12.2 Community Resources
    3. 12.3 Trademarks
    4. 12.4 Electrostatic Discharge Caution
    5. 12.5 Glossary
  13. 13Mechanical, Packaging, and Orderable Information
    1. 13.1 Packaging
      1. 13.1.1 Exposed Pad
      2. 13.1.2 Non-Magnetic Package

Package Options

Mechanical Data (Package|Pins)
Thermal pad, mechanical data (Package|Pins)
Orderable Information

1 Features

  • Maximum Sample Rate: 100 MSPS
  • Programmable Device Resolution
    • Quad-Channel, 16-Bit, High-SNR Mode
    • Quad-Channel, 14-Bit, Low-Power Mode
  • 16-Bit High-SNR Mode
    • 1.4 W Total Power at 100 MSPS
      • 355 mW / Channel
    • 4 Vpp Full-scale Input
    • 85-dBFS SNR at fin = 3 MHz, 100 MSPS
  • 14-Bit Low-Power Mode
    • 785 mW Total Power at 100 MSPS
      • 195 mW/Channel
    • 2-Vpp Full-Scale Input
    • 74-dBFS SNR at fin = 10 MHz
    • Integrated Clamp (for interfacing to CCD sensors)
  • Low-Frequency Noise Suppression
  • Digital Processing Block
    • Programmable FIR Decimation Filters
    • Programmable Digital Gain: 0 dB to 12 dB
    • 2- or 4-Channel Averaging
  • Programmable Mapping Between ADC Input Channels and LVDS Output Pins—Eases Board Design
  • Variety of Test Patterns to Verify Data Capture by FPGA/Receiver
  • Serialized LVDS Outputs
  • Internal and External References
  • 3.3-V Analog Supply
  • 1.8-V Digital Supply
  • Recovers From 6-dB Overload Within 1 Clock Cycle
  • Package:
    • 9-mm × 9-mm 64-Pin QFN
    • Non-Magnetic Package Option for MRI Systems
  • CMOS Technology

2 Applications

  • Medical Imaging – MRI
  • Spectroscopy
  • CCD Imaging

3 Description

Using CMOS process technology and innovative circuit techniques, the ADS5263 is designed to operate at low power and give very high SNR performance with a 4-Vpp full-scale input. Using a low-noise 16-bit front-end stage followed by a 14-bit ADC, the device gives 85-dBFS SNR up to 10 MHz and better than 80-dBFS SNR up to 30 MHz.

Device Information(1)

PART NUMBER PACKAGE BODY SIZE (NOM)
ADS5263 VQFN (64) 9.00 mm × 9.00 mm
  1. For all available packages, see the orderable addendum at the end of the data sheet.

ADS5263 Block Diagram

ADS5263 FBD_SLAS760.gif

4 Revision History

Changes from C Revision (January 2013) to D Revision

  • Added Register 57 in Register Maps Go
  • Added Register CB in Register Maps Go
  • Added Typical Applications sectionGo
  • Added Layout section Go
  • Deleted Ordering Information table. See POA at the end of the data sheet. Go

Changes from B Revision (October 2011) to C Revision

  • Changed Pin 54 From: REFB To: NCGo
  • Changed Pin 55 From: REFC To: NCGo
  • Changed the VCM Pin description To: "Internal reference mode: Outputs the common-mode voltage (1.5 V) that can be used externally to bias the analog input External reference mode: Apply voltage input that sets the reference for ADC operation." From: "Outputs the common-mode voltage (1.5 V) that can be used externally to bias the analog input pins."Go
  • Added "Idle channel noise" To SNRGo
  • Added "Idle channel noise" To LSBGo
  • Changed the INL values- 100 MSPS From: TYP = ±2.2 To: ±5, Added MAX = ±12Go
  • to Changed the INL values- 80 MSPS From: TYP = ±2.2 To: ±5Go
  • Added From: VCM common-mode output voltage To: VCM common-mode output voltage, Internal reference mode Go
  • Added From: VCM output current capability To: VCM output current capability, Internal reference modeGo
  • Added From: VCM input voltage To: VCM input current, external reference modeGo
  • Added VCM input current, external reference mode Typical value - 80 MSPS of 0.5Go
  • Changed EGREF - 100 MSPS MIN value From: ±2.5 To: ±1Go
  • Added Temperature Coefficient to EGREF Go
  • Added Temperature Coefficient to EGCHANGo
  • Changed SNR fin = 5 MHz MIN value From: 68.8 To: to 67.5Go
  • Added tA Aperture delay to the Timing Requirements TableGo
  • Changed From: 2 WIRE, 16× SERIALIZATION To: 2 WIRE, 8× SERIALIZATIONGo
  • Added 100 MSPS to the SAMPLING FREQUENCY, MSPS column of LVDS Timing at Lower Sampling Frequencies - 2 Wire, 8× SerializationGo
  • Changed to 8x from 16xGo
  • Changed LVDS Timing for 2 Wire, 7× Serialization title From: LVDS Timing for 2 Wire, 14× Serialization To: LVDS Timing for 2 Wire, 7× SerializationGo
  • Changed the Digital Filter SectionGo
  • Changed Table 9 Description From: Reference voltage must be forced on REFT and REFB pins To: Apply voltage on VCM pin to set the references for ADC operationGo
  • Table 10 Added: <EN_HIGH_ADDRS> as bit D4. Added: Register 0x09 to Serial Register Ma;Go
  • Table 10 Added: Register bit EXT_REF_VCM. Added: D12 <18x SERIALIZATION>Go
  • Table 10 Added: new register entries from Address 5A to 89. Added: new register F0Go
  • Added D4 <EN_HIGH_ADDRS>Go
  • Added Added register description table (D10 <EN_CLAMP>) for register 0x09Go
  • Added description for register EXT_REF_VCM Go
  • Added Description for <EN_REG_42>, <PHASE_DDR> and EXT_REF_VCMGo
  • Added Decsription for 18b SERIALIZATIONGo
  • Changed D11, D10, and D5 To: SERIALIZATION From: SERIAL'NGo
  • Changed the register for A7-A0 IN HEXGo
  • Added description for register F0 for A7–A0 IN HEXGo
  • Replaced the Clamp Function section with the Clamp Functon for CCD Signals sectionGo
  • Deleted Figure - CCD Sensor ConnectionsGo
  • Added External Reference ModeGo

Changes from A Revision (August 2011) to B Revision

  • Added new Figure below Figure 16Go
  • Added new Figure below Figure 22 (now Figure 24)Go
  • Added new section below Digital Averaging titled: Performance with Didgital Processing BlocksGo
  • Added listitem 6. to the OUTPUT LVDS INTERFACE sectionGo
  • Added Added new figure in section Output LVDS Interface (Figure 55)Go
  • Added new section after Output LVDS Interface titled: Programmable LCLK Phase, also 2 new figures added.Go
  • Added register 42 between register 38 and register 45 Go
  • Added new figure 52 in Large and Smll Signal Input Bandwidth sectionGo

Changes from * Revision (May 2011) to A Revision

  • Added "Non-Magnetic Package Option for MRI Systems" to FeaturesGo
  • Changed Features List Item - From: 1.35 W Total Power at 100 MSPS To: 1.4 W Total Power at 100 MSPSGo
  • Changed Features List Item - From: 338 mW / Channel To: 355 mW / ChannelGo
  • Changed the CLOCK INPUT values in the ROC tableGo
  • Changed the ELECTRICAL CHARACTERISTICS, DYNAMIC PERFORMANCE – 16-BIT ADC tableGo
  • Changed the ELECTRICAL CHARACTERISTICS, GENERAL – 16-BIT ADC MODE tableGo
  • Added the ELECTRICAL CHARACTERISTICS, DYNAMIC PERFORMANCE – 14-BIT ADC tableGo
  • Changed the values in DIGITAL OUTPUTS – LVDS INTERFACEGo
  • Added LVDS Timing for 1 Wire 16× Serialization, LVDS Timing for 2 Wire, 7× Serialization, and LVDS Timing for 1 Wire, 14× SerializationGo
  • Added Figure 25, Figure 26, and Figure 27Go
  • Added section - Large and Small Signal Input BandwidthGo
  • Added Section - Board Design ConsiderationsGo
  • Added Package Marking ADS5263NM and Ordering Number ADS5263IRGC-NMGo
  • Added Section - DEFINITION OF SPECIFICATIONSGo
  • Added Section - PackagingGo